×ðÁú¿Ê±ËÄ·½ÌṩÎ÷ÃÅ×Ó²úÆ·ÏúÊÛ¡¢ÊÛºó·þÎñºÍÐÐÒµÓ¦ÓõÈÈ«·½Î»µÄ·þÎñ£¬ÊÇÎ÷ÃÅ×Ó²úÆ·Ö¸¶¨Î¬ÐÞ»ùµØ²¢¶à´Î»ñ½±£¬Í¬Ê±Ò»Á¬¶àÄê»ñµÃÎ÷ÃÅ×Ó×î¼Ñ·þÎñÏàÖúͬ°é³Æºô¡£ÏÖÔÚ£¬×ðÁú¿Ê±ËÄ·½¿ÉÒÔ¾ÙÐÐÎ÷ÃÅ×ÓȫϵÁÐPLC¡¢´¥ÃþÆÁ¡¢½»Á÷»ú¡¢Íø¿¨¡¢µçÔ´£¬È«ÏµÁÐ±äÆµÆ÷¡¢Ö±Á÷µ÷½âÆ÷¡¢ËÅ·þÇý¶¯µÈ²úÆ·µÄάÐÞÊÂÇ顣ΪÁ˸üÆÕ±éµÄ½»Á÷Óë·ÖÏíÎ÷ÃÅ×Ó²úÆ·µÄʹÓÃÓëάÐÞÂÄÀú£¬ÔÚÿÔµÄרÌâÖУ¬×ðÁú¿Ê±ËÄ·½»áÍÆËÍάÐÞר¼ÒËù×ܽáµÄʵսÂÄÀú£¬½Ó´ý¸÷ÈËÔÚºǫ́ÁôÑÔÓëÎÒÃÇ»¥¶¯£¬Ò»Æð½»Á÷ÐĵÃÌå»á¡£
ÎÒÃÇÖªµÀ±äƵÆ÷ÓÉÖ÷»ØÂ·ºÍ¿ØÖÆ»ØÂ·×é³É£¬Ö÷»ØÂ·Êǵç»úÔËÐеçÁ÷ͨ¹ýµÄͨµÀ£¬Èç½øÏßÕûÁ÷Æ÷£¬Ö±Á÷ĸÏߣ¬IGBTÄ£×飬µÈµÈ¡£
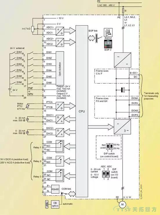
¶ø¿ØÖÆ»ØÂ·ÊÇÆô¶¯×èÖ¹±äƵÆ÷£¬±äƵÆ÷ºÍÍⲿÐÅÏ¢½»Á÷µÄ²¿·Ö¡£Î÷ÃÅ×ӱ䯵Æ÷ÊÇͨ¹ýËüµÄI/O°å£¬À´Íê³ÉºÍCPUÖ÷°åºÍÍⲿÐÅÏ¢µÄË«Ïò¿ØÖƺͽ»Á÷¡£I/O°åµÄÔ°üװʵÎï¼ûÏÂͼ¡£
ͼ1
·¿ªÔ°ü×°ºóµÄʵÎï
ͼ2
I/O°åÉϲ¿µÄ³¤²å×ùÊÇ×°Öø½¼ÓÄ£¿éÀýÈ磬±àÂëÆ÷Ä£¿é£¬DPͨѶģ¿éºÍ±äƵÆ÷²Ù×÷Ãæ°åµÄ[BOP]£¬ÖÐϲ¿ÓÐÁ½¸öDIP¿ª¹Ø£¬ÊÇÑ¡ÔñÄ£ÄâÁ¿ÊäÈëͨµÀµÄÐźÅÀàÐÍ£¬OFFÊǵçѹ¸ø¶¨£¬ONÊǵçÁ÷¸ø¶¨£¬È±Ê¡ÖµÊǵçѹ¸ø¶¨¡£ ÆäËüÈýÅŽÓÏß¶Ë×ÓÊǽӿØÖÆÏߺÍͨѶÏߵ쬼ûÏÂͼ¡£
ͼ3
ͼ4
ÉÏͼµÄ×óÃæÊÇI/O°åËùÓеĶË×Ó½ÓÏßͼ¡£
ͼ5
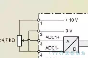
¶Ë×Ó1 ?Ä£ÄâÁ¿Í¨µÀ¿ØÖƵĸø¶¨µçÔ´10V¡£
¶Ë×Ó3 ?±äƵÆ÷¶Ë×Ó¿ØÖÆµÄÆµÂʸø¶¨ÐźÅÖµ¡£
¶Ë×Ó2ºÍ4 ?Ä£ÄâÁ¿Í¨µÀ¸ø¶¨µÄµçÔ´µÄ0V¡£
ÔÚ¶Ë×ÓÅÅ¿ØÖÆÄ£Ê½Ï£¬[P700=2 ?P1000=2]¸Ä±ä¶Ë×Ó3µÄµçѹ¾Í¸Ä±äÁË±äÆµÆ÷¿ØÖƵĵç»úµÄÊÂÇ鯵ÂÊ£¬Ò²¾Í¸Ä±äÁ˵ç»úµÄתËÙ¡£¶Ë×Ó3µÄµçѹת±ä¿ÉÔÚ²ÎÊýR755Öп´µ½£¬ÈôÊǶË×Ó3µÄµçѹÓÐת±ä£¬¶øR755ÖеÄֵûת±ä£¬¾ÍҪ˼Á¿Ì滻άÐÞI/O°åÁË¡£
ͼ6
MM4ϵÁÐ±äÆµÆ÷¸øÓû§ÌṩÁË6¸ö¿ª¹ØÁ¿ÊäÈëÐźŵ㣬ËüÃǵĹ«¹²ÏßÊǶË×Ó9£¬ËüÃǵÄȱʡֵ¼ûÏÂ±í¡£
ͼ7
ÕâЩ¶Ë¿ÚµÄÓÅÁÓÅжϿÉÔÚ²ÎÊýR54ºÍR55ÖÐÕï¶Ï£¬R54ºÍR55µÄÄÚÈÝÊÇ±äÆµÆ÷µÚÒ»¸ö¿ØÖÆ×ֺ͵ڶþ¸ö¿ØÖÆ×ÖµÄ״̬£¬ÔÚÕâÀï¿ÉÒÔ¿´µ½¸÷¸ö¿ª¹ØÁ¿Í¨¶ÏʱµÄ״̬£¬´Ó¶øÅжÏÄĸö¿ª¹ØÁ¿Ã»ÓÐÏìÓ¦£¬¼ûÏÂͼ¡£

ͼ8
ͼ9
ÉÏÃæÓÒ²àµÄËÈË¿Õȱλ¾ÍÊÇ¿ØÖÆ×Ö1µÄ0λ״̬£¬Ò²¾ÍÊÇÊý×ÖÊäÈë1£¬I/O°å¶Ë×ÓµÄ5£¬ÕâÊǸöË×Óû¼¤»î24VʱµÄ״̬¡£
ͼ10
ÉÏÃæÕâÕÅÕÕÆ¬ÊÇÊý×ÖÊäÈë1¼¤»î24VʱµÄ״̬¡£
´ÓÎ÷ÃÅ×ӱ䯵Æ÷ÌṩµÄÖ»¶Á²ÎÊý£¬¾Í¿ÉÒÔÅжÏÿ¸öÊý×ÖÊäÈë¶Ë¿ÚµÄ״̬£¬ÈôÊǶ˿ÚÒѾ¼¤»î24V£¬µ«ÔÚÖ»¶Á²ÎÊýÖжÁ²»µ½×ª±ä£¬ÄǾÍÒªÌæ»»I/O°åÁË¡£
Ä£ÄâÁ¿ÊäÈëºÍ¿ª¹ØÁ¿ÊäÈë»ù±¾¶¼ÏÈÈݹýÁË£¬ÄÇôÉÐÓÐÄ£ÄâÁ¿Êä³ö¶Ë×ÓºÍ485ͨѶ¶Ë¿ÚÔõÑùÕï¶ÏÄØ£¬ÎÒÃÇÁô¸øÏÂÒ»ÆÚ¡£ÏÂÒ»ÆÚ½«ÏÈÈÝÔõÑù²âÊÔI/O°åµÄ485ͨѶ¿ÚºÍÄ£ÄâÁ¿Êä³ö¿Ú¡£